logo

Crowdly

Browser

Add to Chrome

Мехатронні комплекси та системи

Looking for Мехатронні комплекси та системи test answers and solutions? Browse our comprehensive collection of verified answers for Мехатронні комплекси та системи at do.nmu.org.ua.

Get instant access to accurate answers and detailed explanations for your course questions. Our community-driven platform helps students succeed!

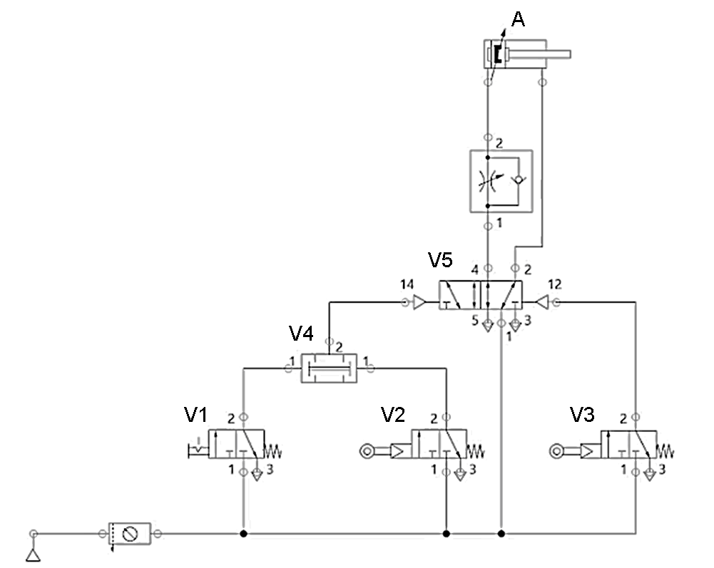
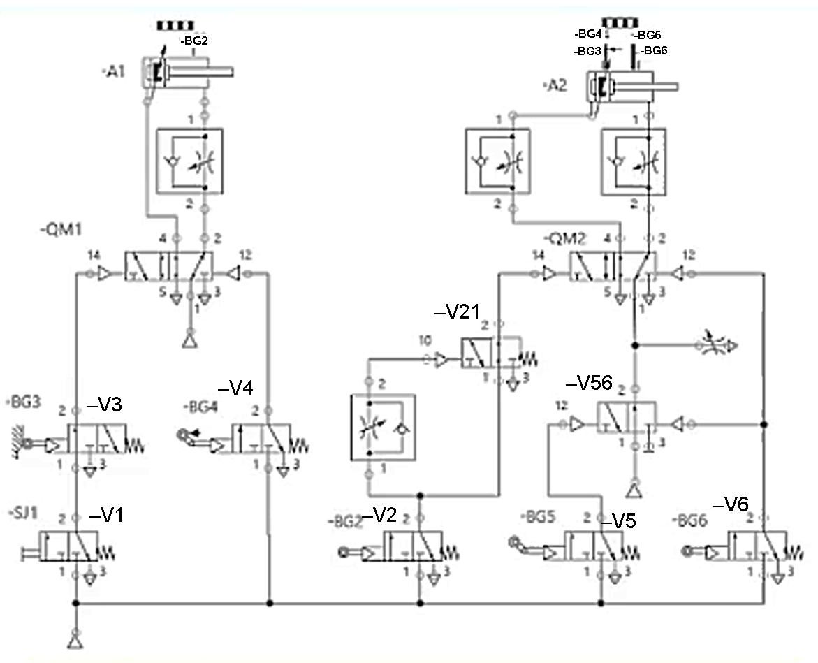
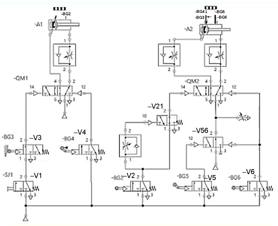
Вказати умовне позначення клапана, що спрацьовує як логічна функція AND

      1                         2                       3                         4                  5

0%
100%
0%
0%
0%
View this question

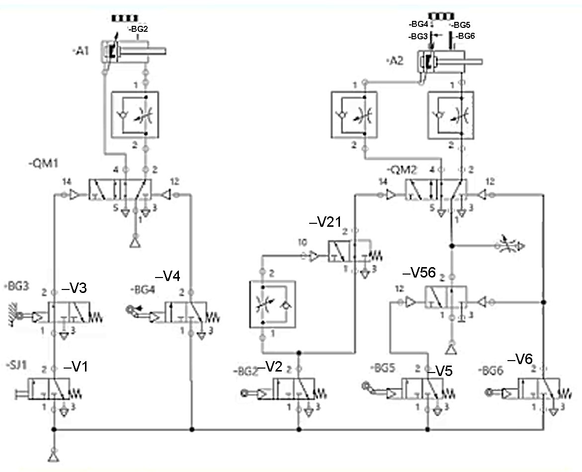
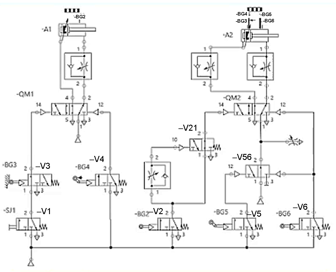
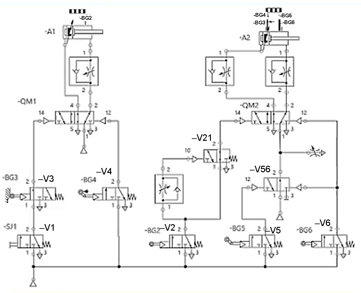
При спрацюванні яких датчиків поршень пневмоциліндра –А2 почне рух вліво?

View this question

Вибрати стан (положення) розподільників схеми при русі поршня виконавчого циліндра –А2 вліво

View this question

Вибрати стан (положення) розподільників схеми при русі поршня виконавчого циліндра –А1 вліво

View this question

В якій послідовності відбувається спрацювання сенсорів –BG2, -BG3, -BG4, -BG5, -BG6 при натисканні на кнопку –SJ1?

View this question

В яких портах розподільника  -V21 діє повітря підвищеного тиску при знаходженні поршня виконавчого циліндра –A1 у крайньому правому положенні?

View this question

В яких портах розподільника  -QM2 діє повітря підвищеного тиску при підключенні джерела стислого повітря і натисканні кнопки –SJ1?

View this question

В яких портах розподільника  -QM1 діє повітря підвищеного тиску при підключенні джерела стислого повітря і натисканні кнопки –SJ1?

View this question

Умови, коли розподільник V4 знаходиться у правому положенні?

View this question

Яка послідовність дій має бути для руху виконавчого циліндра А вліво?

View this question

Want instant access to all verified answers on do.nmu.org.ua?

Get Unlimited Answers To Exam Questions - Install Crowdly Extension Now!

Browser

Add to Chrome