logo

Crowdly

Browser

Add to Chrome

Основи автоматики та автоматизації енергетичних об'єктів [03300]

Looking for Основи автоматики та автоматизації енергетичних об'єктів [03300] test answers and solutions? Browse our comprehensive collection of verified answers for Основи автоматики та автоматизації енергетичних об'єктів [03300] at vns.lpnu.ua.

Get instant access to accurate answers and detailed explanations for your course questions. Our community-driven platform helps students succeed!

Які

недоліки пропорційних (П-регуляторів)?

0%
0%
0%
View this question

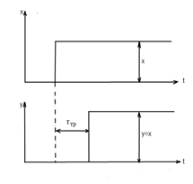
Який перехідний процес в системі автоматичного

регулювання вважається нейтральним і як виглядає графік його імпульсної

характеристики?

0%
0%
0%
0%
View this question

Які

регулятори реалізують пропорційний закон регулювання?

      

     

   

 

View this question

Якою

математичною залежністю описується передавальна функція замкненої системи автоматичного

регулювання відносно сигналу завдання?

0%
0%
0%
View this question

Якою

математичною залежністю описується передавальна функція замкненої системи автоматичного

регулювання відносно помилки регулювання?

View this question

За яким правилом здійснюється складання векторів  Wр

 і 

W(ίω)  на координатній комплексній площині при послідовному з

єднанні

n ланок  системи (на прикладі двох)?

50%
0%
0%
View this question

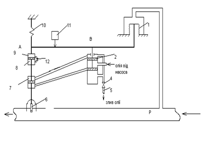
Котрий з

поданих пристроїв є пропорційним регулятором (П-регулятором) прямої дії?

0%
0%
View this question

Який взаємозв’язок між вихідною

Y

 і вхідною Х величинами елементарної

типової  інерційної ланки другого порядку

і як виглядає її часова перехідна характеристика?

View this question

Якою

математичною залежністю описується передавальна функція замкненої системи автоматичного

регулювання відносно регулюючої дії?

0%
0%
View this question

Як

визначаються результуюча передавальна функція

Wр і результуюча АФХ  W(ίω)

при

паралельному з

єднанні n

ланок  системи (на прикладі двох)?

View this question

Want instant access to all verified answers on vns.lpnu.ua?

Get Unlimited Answers To Exam Questions - Install Crowdly Extension Now!

Browser

Add to Chrome