logo

Crowdly

Browser

Add to Chrome

Automatique séquentielle

Looking for Automatique séquentielle test answers and solutions? Browse our comprehensive collection of verified answers for Automatique séquentielle at pedagogie.eigsi.fr.

Get instant access to accurate answers and detailed explanations for your course questions. Our community-driven platform helps students succeed!

Quel étage de sortie est-il préférable d'utiliser lorsqu'on souhaite une probabilité faible de non détection et fausse détection, et lorsque la tension aux bornes de l'étage de sortie est de 220V, sachant que la fréquence de commutation est faible ?

0%
0%
0%
100%
0%
0%
0%
View this question

Pour un détecteur optique, quel est l’avantage principal du mode barrage ?

0%
0%
0%
0%
100%
0%
0%
0%
0%
View this question

Ce symbole signifie que le détecteur (2 bonnes réponses) :

0%
0%
0%
0%
0%
0%
0%
0%
0%
0%
0%
0%
View this question

Sur ce schéma, on voit apparaitre :

(5 bonnes réponses)

0%
0%
0%
0%
0%
0%
0%
0%
0%
0%
0%
0%
0%
0%
View this question

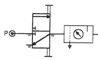
Voici le schéma simplifié d'un détecteur industriel :

Il est constitué de 3 étages, numérotés de 1 à 3.

Comment se nomme l'étage 3 ?

 

0%
0%
0%
0%
100%
0%
0%
0%
0%
View this question

Si l'étage d'acquisition d'un détecteur ne peut pas entrer en contact avec l'objet à détecter, c'est un :

0%
0%
0%
100%
0%
0%
View this question

Un court article dans la revue mesures présente un détecteur ultrasonique :

View this question

Pour chaque phénomène dangereux préalablement identifié, choisir 1 étape principale du processus de prise en compte du risque, parmi les étapes listées :

0%
0%
0%
0%
0%
0%
View this question

Pour n'exercer un effort que dans 1 seul sens (poussant ou tirant), on utilise de préférence :

0%
0%
0%
100%
0%
0%
0%
0%
0%
0%
View this question

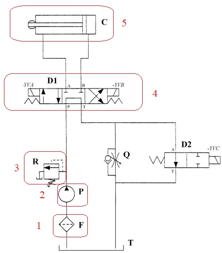
On donne le schéma d'un circuit de puissance hydraulique :

Choisissez le nom qui correspond le mieux au constituant numéroté 4

0%
0%
0%
0%
0%
0%
0%
0%
0%
100%
View this question

Want instant access to all verified answers on pedagogie.eigsi.fr?

Get Unlimited Answers To Exam Questions - Install Crowdly Extension Now!

Browser

Add to Chrome