logo

Crowdly

Browser

Add to Chrome

Основи мехатронних систем

Looking for Основи мехатронних систем test answers and solutions? Browse our comprehensive collection of verified answers for Основи мехатронних систем at do.nmu.org.ua.

Get instant access to accurate answers and detailed explanations for your course questions. Our community-driven platform helps students succeed!

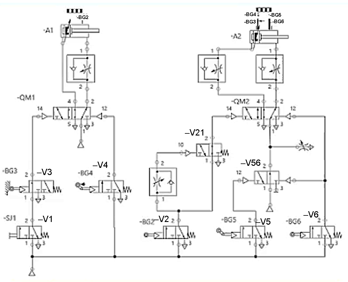
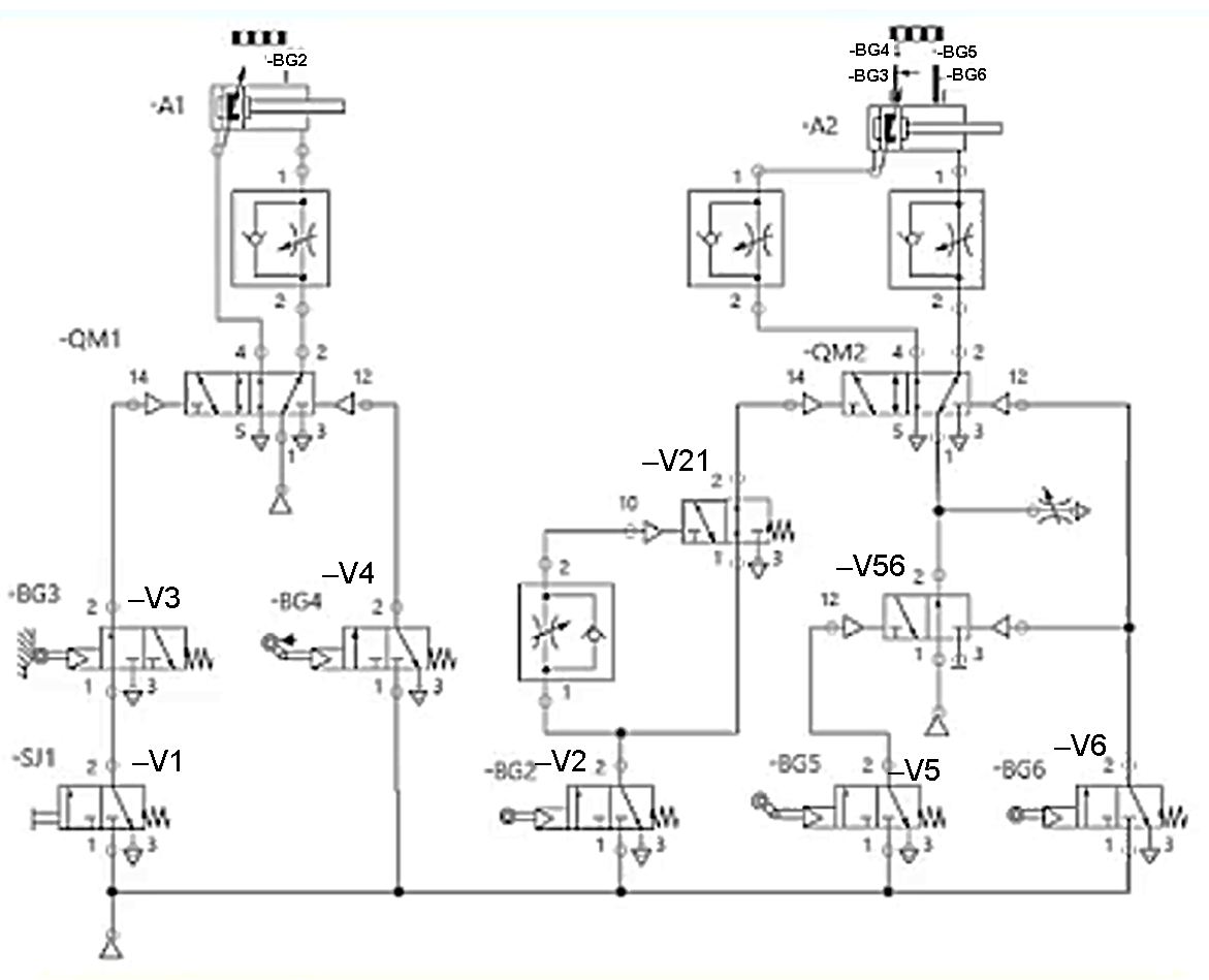
В яких портах розподільника  -QM2 діє повітря підвищеного тиску при підключенні джерела стислого повітря і натисканні кнопки –SJ1?

View this question

Умови, коли розподільник V4 знаходиться у правому положенні?

View this question

Вказати умовне позначення розподільника з електричним керуванням

          1                      2                          3                        4                   5  

0%
0%
0%
0%
0%
View this question

Вказати умовне позначення механічного керування

         1               2                 3                 4                               5

0%
0%
0%
0%
0%
View this question

Вказати умовне позначення контрольного клапана з пілотним контролем на закривання

          1                     2                    3                   4                   5

0%
0%
0%
0%
0%
View this question

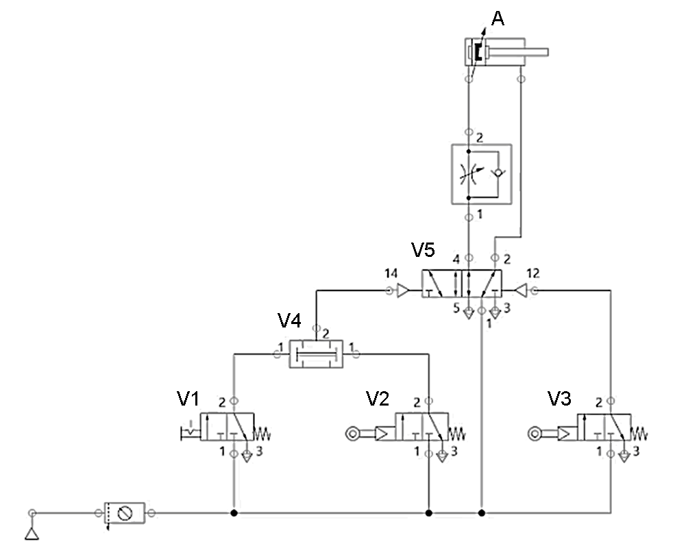
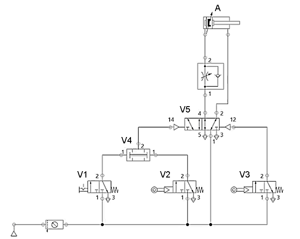
Вибрати порти розподільника V5, де тиск повітря високий при спрацюванні розподільника V1 і нормальному положенні усіх інших розподільників?

View this question

Який розподільник забезпечує високий тиск рідини порту А у нормальному стані?

0%
0%
50%
0%
0%
View this question

Вказати умовне позначення 5/2 розподільника

          1                 2                         3                          4                      5

0%
0%
0%
0%
0%
View this question

Вказати умовне позначення регульованого дроселя

         1                     2                         3                        4

0%
0%
0%
0%
View this question

В якій послідовності відбувається спрацювання сенсорів –BG2, -BG3, -BG4, -BG5, -BG6 при натисканні на кнопку –SJ1?

View this question

Want instant access to all verified answers on do.nmu.org.ua?

Get Unlimited Answers To Exam Questions - Install Crowdly Extension Now!

Browser

Add to Chrome