logo

Crowdly

Browser

Add to Chrome

Основи мехатронних систем

Looking for Основи мехатронних систем test answers and solutions? Browse our comprehensive collection of verified answers for Основи мехатронних систем at do.nmu.org.ua.

Get instant access to accurate answers and detailed explanations for your course questions. Our community-driven platform helps students succeed!

У відповідності до порядку виконання операцій і номенклатури деталей визначити  структурно-технологічну схему ГАД

 

№ деталі

Позначення

Порядок виконання операцій

1

D1

 т1, т2, с1, р1

2

D2

 т1, т2, с1, ф1

3

D3

 т3, ф2, т1, т2, р1

4

D4

 т1, т2, с1, р1, т3

5

D5

 т3, т4, т1, т2, с1, ф1

6

D6

 с2, т3

0%
0%
0%
0%
0%
0%
0%
View this question

Які розподільники забезпечують високий  тиск рідини порту А у при зміні позиції вліво?

1    2

3   4

5

0%
0%
0%
0%
0%
View this question

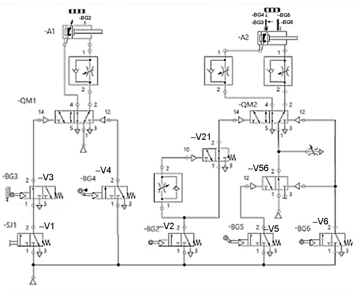
Вибрати стан (положення) розподільників схеми при русі поршня виконавчого циліндра –А2 вправо

View this question

Який з клапанів закривається, коли різниця тисків у каналах керування досягає номінального рівня?

        1                    2                   3                4                     4

0%
0%
0%
0%
0%
View this question

Вказати умовне позначення пневмомотора з можливістю вимірювання швидкості

           1                      2                         3                  4                         5  

0%
0%
0%
0%
0%
View this question

Вибрати стан (положення) розподільників схеми при русі поршня виконавчого циліндра –А2 вліво

View this question

Вказати умовне позначення автоматичного дренажу повітря

            1                   2                    3                    4                      5

0%
0%
0%
0%
0%
View this question

Вказати умовне позначення гідромотора

0%
50%
0%
0%
0%
View this question

Вказати умовне позначення пневматичного керування

         1                  2                 3                   4                             5

0%
0%
0%
0%
0%
View this question

Вказати умовне позначення розподільника з пневматичним керуванням

         1                    2                          3                        4                    5

0%
0%
0%
0%
0%
View this question

Want instant access to all verified answers on do.nmu.org.ua?

Get Unlimited Answers To Exam Questions - Install Crowdly Extension Now!

Browser

Add to Chrome