logo

Crowdly

Browser

Add to Chrome

Мехатронні комплекси та системи

Looking for Мехатронні комплекси та системи test answers and solutions? Browse our comprehensive collection of verified answers for Мехатронні комплекси та системи at do.nmu.org.ua.

Get instant access to accurate answers and detailed explanations for your course questions. Our community-driven platform helps students succeed!

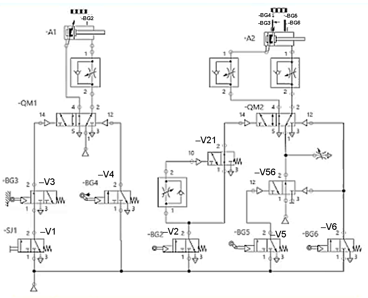
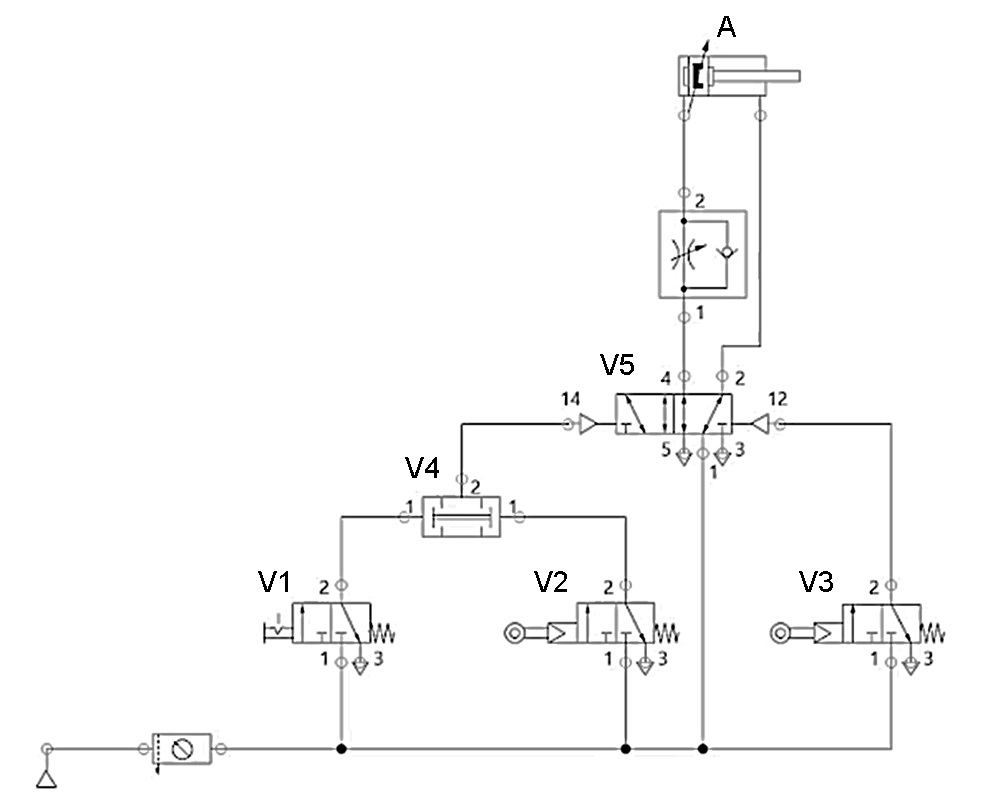
В яких портах розподільника  -V21 діє повітря підвищеного тиску при знаходженні поршня виконавчого циліндра –A1 у крайньому правому положенні?

View this question

В яких портах розподільника  -QM2 діє повітря підвищеного тиску при підключенні джерела стислого повітря і натисканні кнопки –SJ1?

View this question

В яких портах розподільника  -QM1 діє повітря підвищеного тиску при підключенні джерела стислого повітря і натисканні кнопки –SJ1?

View this question

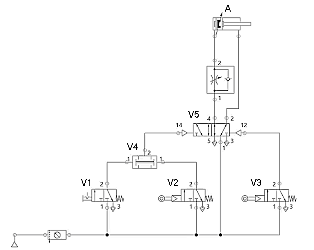
Яка послідовність дій має бути для руху виконавчого циліндра А вліво?

View this question

Вибрати стан (положення) розподільників схеми при русі поршня виконавчого циліндра –А1 вправо

View this question

При спрацюванні яких датчиків поршень пневмоциліндра –А2 почне рух вправо?

View this question

Вибрати стан (положення) розподільників схеми при русі поршня виконавчого циліндра –А2 вправо

View this question

Які кодові адреси секторів 1-3 енкодера, якщо у сектора 4 кодова адреса (0,1,0)?

View this question

Поставити у відповідність  діаграми і закони керування кроковими двигунами:

1- Уніполярний двигун          а- Хвильове керування

2- Біполярний двигун            b- Повно-крокове керування

                                                     (Full-step control)

3- Гібридний кроковий двигун     c- Пів-крокове керування

                                                            (Semi-step control)

View this question

Яка послідовність дій має бути для руху виконавчого циліндра А вправо?

View this question

Want instant access to all verified answers on do.nmu.org.ua?

Get Unlimited Answers To Exam Questions - Install Crowdly Extension Now!

Browser

Add to Chrome