logo

Crowdly

Browser

Add to Chrome

06-IIR-L-A4-S2: Concepţia şi exploatarea sistemelor de producţie robotizate (Seria BB - 2024)

Looking for 06-IIR-L-A4-S2: Concepţia şi exploatarea sistemelor de producţie robotizate (Seria BB - 2024) test answers and solutions? Browse our comprehensive collection of verified answers for 06-IIR-L-A4-S2: Concepţia şi exploatarea sistemelor de producţie robotizate (Seria BB - 2024) at curs.upb.ro.

Get instant access to accurate answers and detailed explanations for your course questions. Our community-driven platform helps students succeed!

Cu referire la exploatarea specifica a RI echipat cu sistemul senzorial prezentat in figurile de mai jos numerotate F (1+2+3), G (1+2+3), H (1+2+3) precizati daca inserarea obiectelor manipulate de RI se poate face utilizand urmatoarele tipuri de miscari imprimate acestuia de catre RI:

F1. doar o miscare de translatie longitudinala a arborelui cu came 

F2. o miscare de translatie longitudinala a arborelui cu came insotita de o miscare de rotatie a acestuia 

F3. o miscare de translatie longitudinala a arborelui cu came insotita de o miscare de deplasare transversala a acestuia 

G1. doar o miscare de translatie a axei planetare 

G2. o miscare de translatie longitudinala a axei planetare insotita de o miscare de rotatie a acesteia

G3. o miscare de translatie longitudinala a arborelui cu came insotita de o miscare de deplasare transversala a acesteia 

H1. doar o miscare de translatie a arborelui pinion 

H2. o miscare de translatie longitudinala a arborelui pinion insotita de o miscare de rotatie a acestuia

H3. o miscare de translatie longitudinala a arborelui pinion insotita de o miscare de deplasare transversala a acestuia 

F1

F2

F3

G1

G2

G3

H1

H2

H3

0%
0%
0%
0%
0%
0%
0%
0%
0%
View this question

In ce categorie de sistem de asamblare - montaj robotizat se incadreaza sistemele prezentate in figurile A, B, C (1+2), D (1+2) de mai jos: 

1. cu roboti amplasati in puncte fixe si sisteme de furnizare a componentelor produsului amplasate in puncte fixe 

2. cu roboti amplasati in puncte fixe si sisteme de furnizare a componentelor produsului mobile

3. cu roboti mobili si sisteme de furnizare a componentelor produsului amplasate in puncte fixe 

4. cu roboti mobili si sisteme de furnizare a componentelor produsului mobile 

A

C1

C2 

D1 

D2 

0%
0%
0%
0%
0%
0%
0%
0%
100%
100%
0%
100%
0%
0%
0%
100%
View this question

1. Cu referire la exploatarea specifica a RI echipat cu sistemul senzorial prezentat in figurile de mai jos numerotate A, B, C, D, E precizati daca:

a. actiunea exercitata de operator asupra locatiei prezentate in figura ARE drept urmare obtinerea unei deplasari a efectorului RI in care se afla fixat arborele cu came 

b. actiunea exercitata de operator asupra locatiei prezentate in figura NU ARE drept urmare obtinerea unei deplasari a efectorului RI in care se afla fixat arborele cu came 

100%
0%
100%
100%
100%
0%
0%
0%
100%
0%
View this question

Pentru fiecare dintre sistemele de complianta pasiva prezentate in  figurile A, B, C de mai jos precizati prin cate tipuri de deplasari / rotiri se pot realiza compensarile de erori:

1. deplasari lineare dupa X, Y si Z

2. deplasari lineare dupa X si Y si rotire in jurul lui Z 

3. deplasari lineare dupa X, Y si Z si rotire in jurul lui Z 

4. deplasari lineare dupa X si Y si rotire in jurul lui X si Y

5. deplasari lineare dupa X si Y si rotiri in jurul lui X, Y si Z in raport cu axele unui sistem de referinta localizat intr-un punct central al piesei de inserat

6. deplasari lineare dupa X, Y si Z si rotiri in jurul lui X, Y si Z in raport cu axele unui sistem de referinta localizat intr-un punct central al sistemului compensator

C

0%
0%
0%
0%
0%
0%
0%
0%
0%
0%
0%
100%
100%
0%
100%
0%
0%
0%
View this question

Ce categorie de echipare tehnologica complementara a RI este prezentata in  figurile A, B, C de mai jos:

1. un sistem de cuplare-decuplare automata a efectorilor

2. un sistem de protectie anticoliziune

3. un sistem de complianta pasiva de tip "Lateral Compliance Compensator" 

4. un sistem de complianta pasiva de tip "Universal Compliance Compensator"

5. un sistem de complianta pasiva de tip "Remote Compliance Compensator"

6. un sistem de complianta activa cu senzori pentru detectia tuturor celor 6 componente ale unui torsor complet

B

D

0%
0%
0%
0%
0%
0%
0%
0%
0%
0%
0%
0%
0%
0%
0%
0%
0%
0%
0%
0%
0%
0%
0%
0%
View this question

Pentru structura de celula de asamblare montaj robotizat prezentata in figura de mai jos, in corespondenta cu denumirea figurii si numarul de ordine al subsistemelor / elementelor componente marcate, pentru fiecare celula robotizata in parte, selectati denumirea specifica subsistemelor / elementelor componente solicitate a fi precizate ca denumire

Fig.3 

0%
0%
0%
0%
0%
100%
100%
100%
0%
100%
0%
0%
0%
100%
100%
100%
100%
0%
100%
0%
0%
100%
0%
100%
100%
100%
100%
0%
100%
0%
View this question

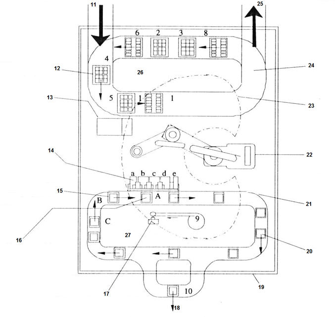
Pentru structura de celula de asamblare montaj robotizat prezentata in figura de mai jos, in corespondenta cu denumirea figurii si numarul de ordine al subsistemelor / elementelor componente marcate, pentru fiecare celula robotizata in parte, selectati denumirea specifica subsistemelor / elementelor componente solicitate a fi precizate ca denumire

FIG 1 

0%
0%
0%
100%
0%
100%
0%
0%
0%
0%
0%
0%
100%
0%
100%
0%
0%
0%
0%
0%
0%
100%
0%
0%
100%
0%
0%
View this question

Pentru structura de celula de asamblare montaj robotizat prezentata in figura de mai jos, in corespondenta cu denumirea figurii si numarul de ordine al subsistemelor / elementelor componente marcate, pentru fiecare celula robotizata in parte, selectati denumirea specifica subsistemelor / elementelor componente solicitate a fi precizate ca denumire

FIG 2 

0%
0%
0%
100%
0%
0%
100%
0%
100%
0%
0%
0%
100%
0%
100%
0%
0%
100%
0%
0%
100%
0%
0%
0%
0%
0%
100%
0%
100%
0%
100%
0%
0%
0%
0%
View this question

Pentru structurile de celule de asamblare montaj robotizate prezentata in figurile de mai jos, luand in considerare numarul indicat inaintea figurii precizati: 

a: considerand cele 

4 principii de baza pentru structurarea conceptuala

a celulelor de asamblare montaj robotizat,

in ce categorie dintre acestea se incadreaza fiecare aplicatie robotizata

b. din punct de vedere al existentei sau nu a posibilitatilor de interconectare a nucleelor de fabricatie robotizata, in ce tipuri de solutii de automatizare se integreaza celulele robotizate prezentate in cele doua figuri 

0%
0%
100%
100%
100%
0%
0%
0%
0%
0%
100%
0%
View this question

Pentru prelucrarile prin aschiere realizate cu scule cu antrenare proprie prezentate in imaginile de mai jos precizati:

a. domeniul de puteri de aschiere pentru care sunt caracteristice operatiile de prelucrare si echiparea tehnologica a RI:

a1. pentru puteri mici de aschiere

a2. pentru puteri medii de aschiere

a3. pentru puteri mari de aschiere

b. pentru care dintre operatiile prezentate se utilizeaza o scula cu antrenare propie

b1.  cu complianta radiala

b2. cu complianta axiala

b3. cu complianta radial-axiala

b4. fara complianta

c. ce algoritm de comanda/control este utilizat in cazul fiecarei prelucrari:

c1. position - control

c2. presure - control 

c3. speed - control

1. 

2. 

3. 

0%
0%
100%
0%
0%
0%
100%
100%
0%
0%
0%
0%
0%
0%
0%
0%
0%
100%
0%
0%
0%
100%
100%
0%
0%
0%
100%
100%
0%
100%
View this question

Want instant access to all verified answers on curs.upb.ro?

Get Unlimited Answers To Exam Questions - Install Crowdly Extension Now!

Browser

Add to Chrome