logo

Crowdly

Browser

Add to Chrome

Основи мехатронних систем

Looking for Основи мехатронних систем test answers and solutions? Browse our comprehensive collection of verified answers for Основи мехатронних систем at do.nmu.org.ua.

Get instant access to accurate answers and detailed explanations for your course questions. Our community-driven platform helps students succeed!

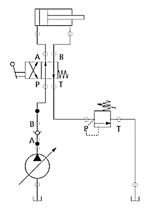
Вказати умовне позначення регульованої насадки

          1                         2                             3                          4

0%
0%
0%
0%
View this question

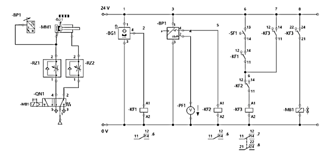
При спрацюванні яких датчиків поршень пневмоциліндра –А2 почне рух вправо?

View this question

Коли спрацьовує запобіжний клапан?

 

Визначити умови:

View this question

Вказати умовне позначення пневматичного таймера

           1                            2                       3                             4

0%
0%
0%
0%
View this question

Вказати умовне позначення контрольного клапана з пілотним контролем

         1                        2                       3                       4                  5

0%
0%
0%
0%
0%
View this question

Які кодові адреси секторів 1-3 енкодера, якщо у сектора 4 кодова адреса (0,1,0)?

View this question

Вказати умовне позначення 5/3 розподільника

          1                 2                          3                        4                      5

0%
0%
0%
0%
0%
View this question

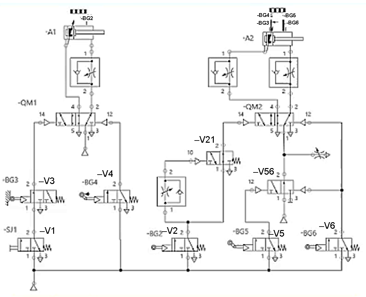
На рисунку наведена частина виконавчих механізмів і датчиків вакуумного захоплювача станції MPS Joining (J).

Для повернення пневмоциліндра вакуумного захоплювача, що рухається по вертикальній осі необхідно

0%
0%
0%
0%
0%
View this question

Вказати умовне позначення насоса

0%
0%
0%
50%
0%
View this question

Вказати послідовність дій (отримує живлення і спрацьовує) у схемі при натисканні кнопки –SF1

View this question

Want instant access to all verified answers on do.nmu.org.ua?

Get Unlimited Answers To Exam Questions - Install Crowdly Extension Now!

Browser

Add to Chrome